享受数百万个最新的Android应用,游戏,音乐,电影,电视,书籍,杂志等。随时随地,您的设备遍布设备。
应用
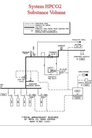
计算高压二氧化碳制剂系统物质体积。
二氧化碳
使用二氧化碳(CO2)的自动灭火系统是使用自动抑制系统,气体二氧化碳(CO2)燃烧系统的气体。大火中的声誉已经在10年前,有天然气,二氧化碳(CO2)和UL,NFPA的恢复认证,使用开放空间并关闭以通过火灾以下示例,计算机房,控制室,电气室等发射。
应用
计算高压灭火器CO2
使用二氧化碳(CO2)的自动消防系统是一种使用自动消防系统的气体。二氧化碳(CO2)是一种有效的消防系统。并以扑灭大火而闻名已有10年了。过去,使用二氧化碳气体(CO2)和该设备的系统也经过UL,FM,NFPA机构的认证。可用于开放空间和封闭的房间,以防止和损坏火灾。
updated
updated
updated
updated
updated
updated
updated
updated
updated
updated
updated
updated
updated
updated
updated
updated
updated
updated
updated
updated
updated
updated
updated
updated