Startseite/ Wiring Diagram

Wiring Diagram 1.4 MOD APK for Android

Wiring Diagram
Version 1.4
Aktualisierungsdatum March 22, 2026
Kategorie Reisen
Größe 18.59MB
8.3
1
2
3
4
5

Wiring Diagram

Mit dieser Anwendung können Sie ein Problem mit Ihrem Auto -Elektrokreis lösen:

1. Start- und Ladesystem

- Batterie, Zündschalter, Startermotor, Generator und PNP -Schalterschalter Schaltkreislauf

2. ECM (Motorsteuermodul)

- Batterieversorgung, Boden, EI -System und CKP -Sensorschaltung

- Kraftstoffpumpe, Kraftstoffanschluss und CMP -Sensorschaltung, Injektor- und erhitzte O2 -Sensorschaltung

.

- Korenoid, CMP -Sensor, VGIs, Cluster & VSS -Schaltung des Kanisterkanisters.

- Cluster, Kraftstoffpumpe und TCM -Schaltung

.

3. TCM (Transmission Control -Modul)

- Stromversorgung, Boden, PNP -Schalter, Bremsschalter und Magnetventilschaltung

- Sensor (Eingangsgeschwindigkeit, Ausgangsgeschwindigkeit, Getriebeflüssigkeitstemperatur), Cluster, DLC, ECM- und Haltemodusschaltkreis

- PNP Switch & Cluster Circuit

4. Klimaanlage

- Klimaanlagensteuerungsschalter, Resister- und Gebläsemotorschalter

- Klimaanlagensteuerung, Ansaugmotorschalter und Klimaanlagenkompressorschaltung

5. FATC (vollständige automatische Temperaturregelung)

- Gebläsemotor, Einlassmotor, Modenmotor, maximaler Relais und Stromverringer

- Sensor (Umgebungs-, Incar-, Sonn- und Wasser-, Luftmisch -Türmotor, A/C -Kompressor- und ECM -Schaltkreis

6. Kühlerkühlungslüfterschaltung

7. HLLD -Schaltkreis (Head Lampe Lampe Leveling Device)

8. Beleuchtungsschaltung

- Beleuchtungsschaltung - W/ Dimmer -Steuerung

- Lampe (Kennzeichen & W / vordere Parkplatz) Schaltkreis

9. Vorder- und hinterher -Nebel -Lampenschaltung

10. Hazard & Blinde -Signal -Lampenschaltung

11. Stopplampe, Mitte hohe Halterstopplampe (CHMSL) und Rückwärtslampenschaltung

12. Kofferraum Open Switch, Kofferriegelschalter, Kofferraum -Raumlampe und Hornkreislauf

- Doppelhorn

- Signle Horn

13. Lampen (Karte & Raum) Schaltung

- W/O Sun Dach & ohne Verfall

- W/ Sun Dach & W/ O -Verfall

14. Uhr, Zigarre leichter, Aschenbecher Illum.lamp & Extra Power Jack Circuit

- m/t

- BEI

15. Chime Bell, Sicherheitsgurt & Key Remind Switch Circuit

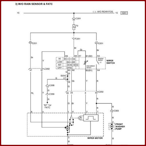
16. Wischerkreis

- w/o Regensensor & Klimaanlage, FATC

- W/ Regensensor & Klimaanlage, FATC

17. Heckfenster Defroster & OSRV Spiegelheizungssystemschaltung

18. Elektrische OSRV -Spiegelschaltung (Außenansicht)

19. Klappschaltung der Spiegeleinheit

20. Power Fensterkreislauf

- Nur Front -Power -Fensterkreislauf

- Vorder- und Rückstromfensterkreislauf

21. Zentrale Schaltung der Türverriegelungssysteme

22. Cluster

- Temperaturmesser, Drehzahlmesser, Kraftstoffmesser, Oddometer, Tachometer und Kraftstoffwarnlampenkreislauf

- Warnung (MIL, ABS, TCS, Feststellbremse und Ladung) Lampenschaltung

- Warnung (SSPs, Airbag, Öldruck und Sicherheitsgurt) Lampe und Haltemoduskreislauf

- Anzeigelampe (vorderer und hinterer Nebel) und Türöffnung Warnlampenschaltung

- Indikatorlampe (Blinker, Hochstrahl und Gefahr) und Beleuchtungslampenschaltung

23. Audiokreis

- w/o rds

- W/ RDS

24. ABS (Anti -Lock -Bremssystem)

- Stromversorgung, Raddrehzahlsensor und Bremsschaltkreislauf

- Ölversorgungsstecker, Warnung (ABS, TCS & Brems) Lampe und DLC -Schaltung

25. Airbag (SDM: Erfassungs- und Diagnosemodul) Schaltung

26. Sonnendachkreislauf

27. SSPS (Geschwindigkeitsempfindliche Servolenkung) Schaltung

28. Schaltung des unbeweglichen Systems

29. Anti -Diebstahl -Steuerungssystemschaltung

kostenlos herunterladen, kann nützlich sein

Was ist neu in der neuesten Version 1.4

Zuletzt aktualisiert am 22. Dezember 2020 Wiring Diagram :
- einfach zu bedienen
- leicht zu verstehen
- kann offline verwendet werden